Hola Planetarios necesito su ayuda con esta falla un poco rara que tengo en la fuente,el televisor me llego con la fuente volada le cambie el STRW6554 el C633(102 2kv)estaba partido y los diodos TA20-08 D605 Y D608 en corto y el fusible de 5A , medí todos los demás componentes y estaban bien entonces probé la fuente en serie y andaba bien creí que ya estaba solucionado lo deje andando al Tv por 2 horas como era de un amigo y vecino el tele lo tape y le dije que lo venga a retirar .Al otro día a la noche me llama por teléfono y me dice que no anda y le digo que lo traiga para ver que paso entonces lo desarmo y veo que los mismos componentes estaban dañados menos el STR no se había roto ,cambie los diodos el c633 que estaba partido y el fusible probé nuevamente y funciona la fuente, lo que noto es que C633 102 2kv calienta mucho hasta el punto que se rompe eso creo yo.
subo una foto para mostrar
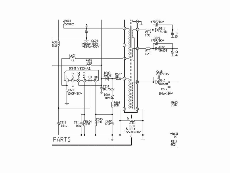
Philips 21PT9457/44 Falla de fuente
-
cejoni45
- Avanzado

- Mensajes: 80
- Registrado: Mar Feb 11, 2014 2:52 pm
- Ubicación: Santiago del estero Argentina
Philips 21PT9457/44 Falla de fuente
- Adjuntos
-
- Fuente.jpg (174.24 KiB) Visto 4992 veces
Re: Philips 21PT9457/44 Falla de fuente
En primer lugar al reemplazar diodos del puente rectificador, hay que reemplazar los 4.
O sea: D605, 606, 607 y 608 por diodos de la misma partida (iguales).
Verificar si el filtro principal C609 no está alterado en su valor, en caso positivo reemplazar.
El tema de C633 debe ser de mala calidad. En todo caso poner dos de 2.200 picos por 2Kv en serie.
Saludos
O sea: D605, 606, 607 y 608 por diodos de la misma partida (iguales).
Verificar si el filtro principal C609 no está alterado en su valor, en caso positivo reemplazar.
El tema de C633 debe ser de mala calidad. En todo caso poner dos de 2.200 picos por 2Kv en serie.
Saludos
-
cejoni45
- Avanzado

- Mensajes: 80
- Registrado: Mar Feb 11, 2014 2:52 pm
- Ubicación: Santiago del estero Argentina
Re: Philips 21PT9457/44 Falla de fuente
Hola Dito gracias por responder le cambie los diodos 4 como no había original le puse un remplazo de las mismas características el filtro C609 esta bien,en C633 probe con dos 2200/2kv en serie igual los calienta no se si tienen que calentar como nunca tuve problemas con estas fuentes otro detalle en el circuito que yo tengo no me aparece C624(222 2kv)D620 Y R241 (56K)
- Adjuntos
-
- FUENTE~1.jpg (55.98 KiB) Visto 4987 veces
-
cejoni45
- Avanzado

- Mensajes: 80
- Registrado: Mar Feb 11, 2014 2:52 pm
- Ubicación: Santiago del estero Argentina
Re: Philips 21PT9457/44 Falla de fuente
Sigo con este philips probé como me dijo Dito con 2 capacitores de 222/2kv en serie igual sigue calentando,baje la tensión de entrada de la fuente en 110volt igual seguía calentando lo que hice ahora fue modificar el valor de C633 le puse un 221/2kv y así ya no calienta pero no tendría que funcionar con ese valor ¿porque sera? 
-
cejoni45
- Avanzado

- Mensajes: 80
- Registrado: Mar Feb 11, 2014 2:52 pm
- Ubicación: Santiago del estero Argentina
Re: Philips 21PT9457/44 Falla de fuente
Voy a cerrar este tema deje el valor de C633 en 221/2kv y así ya no calienta pero al Tv lo hago andar con un trasformador de 220v a 110v bueno espero que este dato le sirva algun colega,al Tv ya lo llevo su dueño.
